Schematics

Home Up

bullet

Propeller Connection Schematic

bullet

bullet

Lcd Bias Power Supply Schematic

bullet

bullet

Power Supply Schematic

bullet

 

bullet

Audio Schematic

bullet

 

bullet

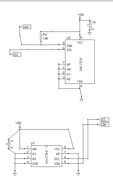
EEPROM (&Spare EEPROM socket) Schematic

bullet

bullet

LCD Connector Schematic

bullet

 

bullet

SD Card Schematic

bullet